Споры об аппаратуре с самым лучшим звучанием не утихнут никогда-нет предела совершенству. Когда речь заходит о самой лучшей ламповой аппаратуре, то сразу вспоминается золотая эра радиоламп-конец 50х годов и флагман отечественной радиопромышленности под маркой неизменного качества "RRR".
Ведущим предприятием СССР, в плане разработок высококачественной бытовой радиоаппаратуры, был Ленинградский институт НИИ РПА (Научно-исследовательский институт радиовещательного приёма и акустики). Кроме собственных разработок, там проходили испытания опытные экземпляры, созданные заводскими КБ со всего СССР.
Одно дело создать опытный экземпляр с изумительными характеристиками, а совсем другое наладить массовое производство не потеряв качество. Вот в этом равных Рижскому радиозаводу им. А. С. Попова. не было. Еще в 1954 году завод в кратчайшие сроки наладил производство радиолы второго класса "Даугава". Опыт тут же передали на другие радиозаводы СССР, где радиола уже выпускалась под марками ''Аврора'', ''Исеть'', ''Иртыш''.
Разработанный в НИИ РПА радиоприемник высшего класса "Ленинград", так же благодаря Рижскому радиозаводу им. А. С. Попова, получил мировую известность под маркой "Фестиваль".
Именно успех радиоприемника "Фестиваль" подхлестнул заводское КБ на улучшение характеристик выпускаемой радиолы "Даугава". Инженерам была поставлена противоречивая задача: максимально поднять качество при минимальном изменении себестоимости, ибо розничная цена "Фестиваля" была непосильна массовому покупателю (2760 рублей).
В 1959 году начался выпуск полностью обновленной радиолы уже под новой маркой "Сакта". Название пришло от главного элемента национального костюма латышей-пряжки. В радиоле окантовка индикатора настройки выполнена в стиле этой пряжки.
На первый взгляд, радиола "Сакта" ничем не отличалась от уже выпускаемых Горьковской "Октава" и "Латвия" завода ВЭФ, однако совершенно другое качество звука было заметно даже обывателю. В чем же секрет "Сакты"?
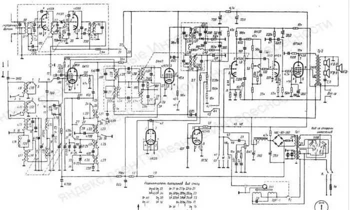
Любая радиоаппаратура это последовательная цепочка узлов различного назначения. Улучшение любого узла дает общее улучшение качества аппаратуры, а ухудшение даже в одном звене цепочки приводит к общему ухудшению параметров.
Инженеры RRR внесли незначительные изменения в схемы типовых узлов, шаг за шагом улучшая качество радиолы. На входе радиоприемника установили фильтр-пробки от паразитных наводок частоты гетеродина, улучшив общую чувствительность приемника. Схему настройки поменяли с одноконтурного на двухконтурный. В тракте ПЧ применили пятиконтурный фильтр.
Очень оригинальное решение регулировки тембра ВЧ: кроме стандартного регулируемого R-C фильтра, сделана механическая связь с регулировкой ширины полосы пропускания ПЧ. Регулятор громкости с тонкомпенсацией и дополнительный контурами отрицательной обратной связи в усилителе низкой частоты обеспечивают комфортную тембровую окраску звука во всем диапазоне громкости.
Доработан так же фильтр питания для снижения пульсаций.
Особый момент, это хорошо продуманная акустика. К динамикам производства RRR нельзя применять эпитеты "лучше" или "хуже". Они просто другие-совершенно своеобразная и приятная окраска звучания.
Ну и немалую лепту в восприятие звука вносит популярная в те года схема создания пространственного звучания: в сторону слушателя направлен центральный широкополосный динамик, а два динамика по боковым стенкам воспроизводят только высокочастотную (ВЧ) составляющую звука. Звук всех трех динамиков до слушателя доходит с различным сдвигом по времени, за счет этого получается пространственное звучание моно звука.
Напоследок об идеологической диверсии, по мнению КГБ, заложенной конструкторами в "Сакту". Радиоприемник имел два растянутых КВ диапазона (КВ1 76-40м и КВ2 33,3-24,8м.) На этих диапазонах можно было слушать вражьи "голоса", но они благополучно глушились передатчиками КГБ
Если одновременно нажать две клавиши КВ1 и КВ2, то радиоприемник переключался на диапазон 19 метров, где вещание заокеанских "Голосов" не глушили передатчики КГБ.
Народная молва быстро разнесла информацию по всей стране. У нас не было радиолы "Сакта", но мы с одноклассником мучили его "Беларусь", нажимая многочисленные клавиши в различной комбинации. Поймать удалось только хороший подзатыльник от родителей за порчу аппарата.
Преднамеренно или случайно была сделана эта конструкторская хитрость в "Сакте", теперь уже никто не скажет.









